• الرئيسية
  • الأخبار
  • المعرض
  • المكتبة
  • النشاطات
    • النشاطات
    • المقالات
    • الجوائز
    • براءات الاختراع
    • الورش
    • المؤتمرات
    • الاعلانات
  • الأحداث القادمة
  • الكادر
  • البرنامج الأكاديمي
  • مشاريع التخرج
  • المحاضرات
  • تواصل معنا
  • English
default image default image default image
default image
default image
default image

مقالة علمية للاستاذ المساعد الدكتور مالك مصطفى محمد بعنوان ﺗﻜﺮﻳﺮ ﺍﻟﻨﻔﻂ

29/08/2019
  مشاركة :          
  7040

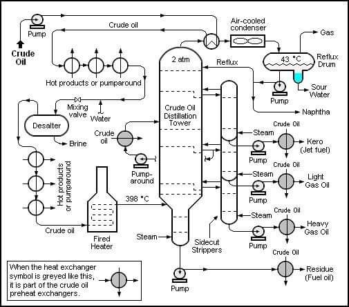
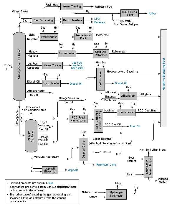
ﺗﻜﺮﻳﺮ ﺍﻟﻨﻔﻂ :<br /><br />ﺗﺘﺮﺍﻭﺡ ﺍﻟﻤﺼﺎﻓﻲ ﻣﻦ ﺣﻴﺚ ﺍﻟﺤﺠﻢ ﻣﻦ ﻣﻌﺎﻣﻞ ﺻﻐﻴﺮﺓ ﺗﻌﺎﻟﺞ ﺣﻮﺍﻟﻲ 150 ﺑﺮﻣﻴﻼً ﻣﻦ ﺍﻟﺰﻳﺖ ﺍﻟﺨﺎﻡ ﻓﻲ ﺍﻟﻴﻮﻡ، ﺇﻟﻰ ﻣﺠﻤﻌﺎﺕ ﻋﻤﻼﻗﺔ ﺫﻭﺍﺕ ﺳﻌﺎﺕ ﻳﻮﻣﻴﺔ ﺗﺒﻠﻎ ﺃﻛﺜﺮ ﻣﻦ 600,000 ﺑﺮﻣﻴﻞ. ﻭﺍﻟﻮﻇﻴﻔﺔ ﺍﻷﺳﺎﺳﻴﺔ ﻟﻠﻤﺼﻔﺎﺓ ﻫﻲ ﺗﺤﻮﻳﻞ ﺍﻟﻨﻔﻂ ﺇﻟﻰ ﻣﻨﺘﺠﺎﺕ ﻣﻔﻴﺪﺓ؛ ﺇﺫ ﺗﻔﺮﺯ ﺍﻟﻤﺼﺎﻓﻲ ﺍﻟﺰﻳﺖ ﺇﻟﻰ ﻣﺠﻤﻮﻋﺎﺕ، ﺃﻭ ﻣﻜﻮﻧﺎﺕ ﻣﺨﺘﻠﻔﺔ ﻣﻦ ﺍﻟﻬﻴﺪﺭﻭﻛﺮﺑﻮﻧﺎﺕ . ﺛﻢ ﺗﻐﻴﺮ ﺍﻟﻤﻜﻮﻧﺎﺕ ﻛﻴﻤﻴﺎﺋﻴًﺎ ﻭﺗﻌﺎﻟﺞ<br />ﺑﻤﻮﺍﺩ ﺃﺧﺮﻯ . <br />ﻭﻳﻤﻜﻦ ﺗﺼﻨﻴﻒ ﻋﻤﻠﻴﺎﺕ ﺍﻟﺘﻜﺮﻳﺮ ﻫﺬﻩ ﺇﻟﻰ : <br />1- ﺍﻟﻔﺮْﺯ<br />2- ﺍﻟﺘﺤﻮﻳﻞ <br />3- ﺍﻟﻤﻌﺎﻟﺠﺔ ﺍﻟﻜﻴﻤﻴﺎﺋﻴﺔ.<br /><br />ﻛﻴﻒ ﻳُﻜﺮﺭ ﺍﻟﺰﻳﺖ ﺗﺤﻮﻝ ﺍﻟﻤﺼﺎﻓﻲ ﺍﻟﺰﻳﺖ ﺍﻟﺨﺎﻡ ﺇﻟﻰ ﻣﻨﺘﺠﺎﺕ ﻣﻔﻴﺪﺓ ﻓﻲ ﺛﻼﺙ ﻣﺮﺍﺣﻞ .<br />ﺗﺘﺄﻟﻒ ﺍﻟﻤﺮﺣﻠﺔ ﺍﻷﻭﻟﻰ، ﻭﺍﻟﺘﻲ ﺗﺪﻋﻰ ﺍﻟﻔﺮﺯ ، ﻣﻦ ﻓﺮﺯ ﺍﻟﺰﻳﺖ ﺇﻟﻰ ﻛﺴﻮﺭﻩ (ﺃﺟﺰﺍﺋﻪ ) ﺍﻟﻤﺨﺘﻠﻔﺔ. ﻭﺍﻟﻌﻤﻠﻴﺔ ﺍﻟﺮﺋﻴﺴﻴﺔ ﻓﻲ ﻫﺬﻩ ﺍﻟﻤﺮﺣﻠﺔ ﻫﻲ ﺍﻟﺘﻘﻄﻴﺮ ﺍﻟﺘﺠﺰﻳﺌﻲ ﺍﻟﺘﻲ ﺗﻔﺮﺯ ﺍﻟﻜﺴﻮﺭ ﺍﻟﺨﻔﻴﻔﺔ ﻭﺍﻟﻤﺘﻮﺳﻄﺔ ﻭﺍﻟﺜﻘﻴﻠﺔ. ﻭﻓﻲ ﺍﻟﻤﺮﺣﻠﺔ ﺍﻟﺜﺎﻧﻴﺔ، ﺃﻭ ﺍﻟﺘﺤﻮﻳﻞ ، ﺗﺤﻮﻝ ﺍﻟﻜﺴﻮﺭ ﺍﻷﻗﻞ ﻓﺎﺋﺪﺓ ﺇﻟﻰ ﻛﺴﻮﺭ ﺃﻛﺜﺮ ﻗﻴﻤﺔ. ﻭﺍﻟﻤﺮﺣﻠﺔ ﺍﻟﺜﺎﻟﺜﺔ ﻫﻲ ﺍﻟﻤﻌﺎﻟﺠﺔ ﺍﻟﺘﻲ ﺗﺤﺴﻦ ﻧﻮﻋﻴﺔ ﻭﺃﺩﺍﺀ ﺍﻟﻤﻨﺘﺠﺎﺕ ﺍﻟﻨﻔﻄﻴﺔ .<br /><br />ﺍﻟﻔﺮﺯ : <br /><br />ﺃﻭﻝ ﻣﺮﺣﻠﺔ ﻓﻲ ﺗﻜﺮﻳﺮ ﺍﻟﻨﻔﻂ ﻫﻲ ﺍﻟﺘﻘﻄﻴﺮ ﺍﻟﺘﺠﺰﻳﺌﻲ، ﻭﻫﻮ ﻋﻤﻠﻴﺔ ﺗﻔﺮﺯ ﺍﻟﺰﻳﺖ ﺍﻟﺨﺎﻡ ﺇﻟﻰ ﺑﻌﺾ ﻣﻜﻮﻧﺎﺗﻪ. ﻭﻳﻤﻜﻦ ﻓﺮﺯ ﻣﻜﻮﻧﺎﺕ ﺇﺿﺎﻓﻴﺔ ﻣﻦ ﻫﺬﻩ ﺍﻟﻤﻜﻮﻧﺎﺕ ﺑﻮﺳﺎﻃﺔ ﻋﻤﻠﻴﺎﺕ ﺍﻻﺳﺘﺨﻼﺹ ﺑﺎﻟﻤﺬﻳﺐ ﻭﺍﻟﺒﻠﻮﺭﺓ . ﺍﻟﺘﻘﻄﻴﺮ ﺍﻟﺘﺠﺰﻳﺌﻲ ﻳُﺒﻨﻰ ﻋﻠﻰ ﻣﺒﺪﺃ ﺗﺒﺨﺮ ( ﻏﻠﻴﺎﻥ ) ﺍﻟﻤﻜﻮﻧﺎﺕ ﺍﻟﻤﺨﺘﻠﻔﺔ ﻋﻨﺪ ﺩﺭﺟﺎﺕ ﺣﺮﺍﺭﺓ ﻣﺨﺘﻠﻔﺔ . ﻓﻴﺘﺒﺨﺮ ﺍﻟﺒﻨﺰﻳﻦ ﻣﺜﻼً ﻋﻨﺪ ﻧﺤﻮ °24 ﻡ، ﺑﻴﻨﻤﺎ ﻟﺒﻌﺾ ﺯﻳﻮﺕ ﺍﻟﻮﻗﻮﺩ ﺍﻟﺜﻘﻴﻠﺔ ﺩﺭﺟﺎﺕ ﻏﻠﻴﺎﻥ ﺃﻋﻠﻰ ﻣﻦ °320ﻡ . ﻛﻤﺎ ﺗﺘﻜﺜﻒ (ﺗﺒﺮﺩ ﻭﺗﺼﺒﺢ ﺳﺎﺋﻠﺔ ) ﻣﺜﻞ ﻫﺬﻩ ﺍﻟﻤﻜﻮﻧﺎﺕ ﻭﻫﻲ ﺃﺑﺨﺮﺓ، ﻋﻨﺪ ﺩﺭﺟﺎﺕ ﺣﺮﺍﺭﺓ ﻣﺨﺘﻠﻔﺔ .<br />ﻭﻳﻀﺦ ﺍﻟﺰﻳﺖ ﻓﻲ ﺍﻟﺘﻘﻄﻴﺮ ﺍﻟﺘﺠـﺰﻳﺌﻲ ﻋﺒﺮ ﺃﻧـﺎﺑﻴﺐ ﺩﺍﺧـﻞ ﻓـﺮﻥ ﻟﻴﺴﺨﻦ ﺇﻟﻰ ﺩﺭﺟـﺎﺕ ﺣﺮﺍﺭﺓ ﻗﺪ ﺗﺒﻠﻎ °385ﻡ . ﺑﻌﺪﻫﺎ ﻳﺪﺧـﻞ ﺍﻟﺨﻠﻴـﻂ ﺍﻟﻨــﺎﺗﺞ ﻭﺍﻟﻤﻜﻮﻥ ﻣﻦ ﻏﺎﺯﺍﺕ ﻭﺳـﻮﺍﺋﻞ ﺣـﺎﺭﺓ ﻓﻲ ﺃﺳﻄﻮﺍﻧــﺔ ﻓﻮﻻﺫﻳـﺔ ﺭﺃﺳﻴﺔ ﺗـﺪﻋﻰ ﺑـﺮﺝ ﺍﻟﺘﺠﺰﺋـﺔ ﺃﻭ ﺑـﺮﺝ ﺍﻟﻔـﻘﺎﻋـﺔ. ﻭﻓﻲ ﺃﺛﻨـﺎﺀ ﺻﻌﻮﺩ ﺍﻟﻤﻜﻮﻧﺎﺕ ﺍﻟﻤﺒﺨَّﺮﺓ ﺩﺍﺧﻞ ﺍﻟﺒﺮﺝ ﺗﺘﻜﺜﻒ ﻋﻨﺪ ﻣﺴﺘﻮﻳﺎﺕ ﻣﺨﺘﻠﻔﺔ. ﻓﺘﺘﻜﺜﻒ ﺯﻳﻮﺕ ﺍﻟﻮﻗﻮﺩ ﺍﻟﺜﻘﻴﻠﺔ ﻓﻲ ﺍﻟﻘﺴﻢ ﺍﻟﺴﻔﻠﻲ ﻣﻦ ﺍﻟﺒﺮﺝ، ﺑﻴﻨﻤﺎ ﺗﺘﻜﺜﻒ ﺍﻟﻤﻜﻮﻧﺎﺕ ﺍﻟﺨﻔﻴﻔﺔ ﻛﺎﻟﺒﻨﺰﻳﻦ ﻭﺍﻟﻜﻴﺮﻭﺳﻴﻦ ﻓﻲ ﺍﻷﻗﺴﺎﻡ ﺍﻟﻮﺳﻄﻰ ﻭﺍﻟﻌﻠﻴﺎ. ﻭﺗﺘﺠﻤﻊ ﺍﻟﺴﻮﺍﺋﻞ ﻓﻲ ﺻﻮﺍﻥ ﻭﺗﺴﺤﺐ ﺇﻟﻰ ﺍﻟﺨﺎﺭﺝ ﻋﺒﺮ ﺃﻧﺎﺑﻴﺐ ﻋﻠﻰ ﺟﻮﺍﻧﺐ ﺍﻟﺒﺮﺝ .<br />ﻭﻻ ﺗﺒﺮﺩ ﺑﻌﺾ ﺍﻟﻤﻜﻮﻧﺎﺕ ﺑﺼﻮﺭﺓ ﻛﺎﻓﻴﺔ. ﻟﺬﺍ ﺗﻤﺮ ﻋﺒﺮ ﻗﻤﺔ ﺑﺮﺝ ﺍﻟﺘﺠﺰﺋﺔ ﺇﻟﻰ ﻭﺣﺪﺓ ﺍﺳﺘﺮﺩﺍﺩ ﺍﻷﺑﺨﺮﺓ . ﻭﺑﺎﻟﻤﻘﺎﺑﻞ، ﺗﺒﻘﻰ ﻣﻜﻮﻧﺎﺕ ﺃﺧﺮﻯ، ﺗﺘﺒﺨﺮ ﻋﻨﺪ ﺩﺭﺟﺎﺕ ﺣﺮﺍﺭﺓ ﺃﻋﻠﻰ ﻣﻦ ﺗﻠﻚ ﺍﻟﺘﻲ ﻓﻲ ﺍﻟﻔﺮﻥ، ﻓﻲ ﺍﻟﺤﺎﻟﺔ ﺍﻟﺴﺎﺋﻠﺔ ﺃﻭ ﺷﺒﻪ ﺍﻟﺼﻠﺒﺔ. ﻭﺗﺴﺘﺮﺩ ﻫﺬﻩ ﺍﻟﻔﻀﻼﺕ ﻣﻦ ﻗﺎﻉ ﺍﻟﺒﺮﺝ ﻭﺗُﻜﺮَّﺭ ﺇﻟﻰ ﻣﻨﺘﺠﺎﺕ ﻣﺜﻞ ﺍﻷﺳﻔﻠﺖ ﻭﺯﻳﻮﺕ ﺍﻟﺘﺰﻟﻴﻖ ¸ ﺍﻟﺘﺰﻳﻴﺖ .•<br />ﺗﺴﻤﻰ ﺍﻟﻤﻜﻮﻧﺎﺕ ﺍﻟﺘﻲ ﺗﻨﺘﺞ ﺑﺎﻟﺘﻘﻄﻴﺮ ﻣﻨﺘﺠﺎﺕ ﺍﻟﺘﻤﺮﻳﺮ ﺍﻟﻤﺒﺎﺷﺮ . ﻭﻳﺠﺐ ﺃﻥ ﺗﺨﻀﻊ ﺟﻤﻴﻊ ﻫﺬﻩ ﺍﻟﻤﻜﻮﻧﺎﺕ ﺗﻘﺮﻳﺒًﺎ ﺇﻟﻰ ﺍﻟﺘﺤﻮﻳﻞ ﻭﺍﻟﻤﻌﺎﻟﺠﺔ ﺍﻟﻜﻴﻤﻴﺎﺋﻴﺔ ﻗﺒﻞ ﺍﺳﺘﺨﺪﺍﻣﻬﺎ . ﺍﻻﺳﺘﺨﻼﺹ ﺑﺎﻟﻤﺬﻳﺐ ﻳﻔﺮﺯ ﻣﻜﻮﻧﺎﺕ ﺇﺿﺎﻓﻴﺔ ﻣﻦ ﻣﻨﺘﺠﺎﺕ ﻣﻌﻴﻨﺔ ﻟﻠﺘﻤﺮﻳﺮ ﺍﻟﻤﺒﺎﺷﺮ. ﻭﻳﺬﻳﺐ<br />ﻣﺮﻛﺐ ﻛﻴﻤﻴﺎﺋﻲ ﻳﺪﻋﻰ ﺍﻟﻤﺬﻳﺐ ﺑﻌﺾ ﺍﻟﻤﻜﻮﻧﺎﺕ ﺃﻭ ﻳﺠﻌﻠﻬﺎ ﺗﻨﻔﺼﻞ ﻋﻠﻰ ﻫﻴﺌﺔ ﻣﻮﺍﺩ ﺻﻠﺒﺔ.<br />ﻭﺗﺸﻤﻞ ﺍﻟﻤﺬﻳﺒﺎﺕ ﺍﻟﺮﺋﻴﺴﻴﺔ ﺍﻟﻤﺴﺘﺨﺪﻣﺔ ﺍﻟﺒﻨﺰﻳﻦ ﻭﺍﻟﻔُﻮﺭْﻓُﻮﺭﺍﻝ ﻭﻓﻨﻮﻝ . ﻭﺗﺤﺴﻦ ﻛﺜﻴﺮ ﻣﻦ ﺍﻟﻤﺼﺎﻓﻲ ﻧﻮﻋﻴﺔ ﺯﻳﻮﺕ ﺍﻟﺘﺰﻟﻴﻖ ﻭﺍﻟﺒﺮﺍﻓﻴﻦ ﺑﻮﺳﺎﻃﺔ ﺍﻻﺳﺘﺨﻼﺹ ﺑﺎﻟﻤﺬﻳﺐ. ﺍﻟﺒَﻠْﻮَﺭﺓ ﺗﺴﺘﺨﺪﻡ ﺑﺼﻮﺭﺓ ﺭﺋﻴﺴﻴﺔ ﻹﺯﺍﻟﺔ ﺍﻟﺸﻤﻊ ﻭﻣﻮﺍﺩ ﺷﺒﻪ ﺻﻠﺒﺔ ﺃﺧﺮﻯ ﻣﻦ ﺍﻟﻤﻜﻮﻧﺎﺕ ﺍﻟﺜﻘﻴﻠﺔ؛ ﺇﺫ ﺗﺒﺮﺩ ﺍﻟﻤﻜﻮﻧﺎﺕ ﺇﻟﻰ ﺩﺭﺟﺎﺕ ﺣﺮﺍﺭﺓ ﺗﻜﻮَّﻥ ﻋﻨﺪﻫﺎ ﺑﻠﻮﺭﺍﺕ ﺃﻭ ﺗﺘﺼﻠﺐ . ﺑﻌﺪﻩ ﺗُﻤﺮﺭ ﻋﺒﺮ ﻣﺮﺷﺤﺎﺕ ﺗﻔﺼﻞ ﻋﻨﻬﺎ ﺍﻟﺠﺴﻴﻤﺎﺕ ﺍﻟﺼﻠﺒﺔ.<br /><br />ﺍﻟﺘﺤﻮﻳﻞ :<br /><br />ﻋﻠﻰ ﺍﻟﺮﻏﻢ ﻣﻦ ﺇﻣﻜﺎﻧﻴﺔ ﺗﻜﺮﻳﺮ ﻛﻞ ﺍﻟﻨﻔﻂ ﺗﻘﺮﻳﺒًﺎ ﺇﻟﻰ ﻣﻨﺘﺠﺎﺕ ﻣﻔﻴﺪﺓ ﺇﻻ ﺃﻥ ﻟﺒﻌﺾ ﺍﻟﻤﻜﻮﻧﺎﺕ ﻗﻴﻤﺔ ﺃﻛﺒﺮ ﻣﻦ ﺑﻌﻀﻬﺎ ﺍﻵﺧﺮ. ﻭﻳﺸﻜﻞ ﺍﻟﺒﺘﺮﻭﻝ ﻣﺜﻼً ﻧﺼﻒ ﺍﻟﻤﻨﺘﺠﺎﺕ ﺍﻟﻨﻔﻄﻴﺔ ﺍﻟﻤﺴﺘﺨﺪﻣﺔ ﻓﻲ ﻣﻌﻈﻢ ﺍﻟﺒﻠﺪﺍﻥ ﺗﻘﺮﻳﺒًﺎ، ﻭﻟﻜﻨﻪ ﻳﻤﺜﻞ ﻧﺤﻮ %10 ﻓﻘﻂ ﻣﻦ ﻣﻨﺘﺠﺎﺕ ﺍﻟﺘﻤﺮﻳﺮ ﺍﻟﻤﺒﺎﺷﺮ . ﻭﺑﺎﻟﻤﻘﺎﺑﻞ، ﺗﻤﺜﻞ ﺑﻌﺾ ﺍﻟﻤﻜﻮﻧﺎﺕ ﻗﻠﻴﻠﺔ ﺍﻟﻄﻠﺐ، ﺣﺼﺔ ﺃﻛﺒﺮ ﻣﻦ ﺍﻟﺰﻳﺖ ﺍﻟﺨﺎﻡ. ﻭﻣﻦ ﺃﺟﻞ ﺯﻳﺎﺩﺓ ﻛﻤﻴﺎﺕ ﺍﻟﻤﻨﺘﺠﺎﺕ ﺍﻟﻤﺮﻏﻮﺑﺔ ﻣﻦ ﺍﻟﻨﻔﻂ، ﻃﻮَّﺭ ﺍﻟﻌﻠﻤﺎﺀ ﻋﺪﺓ ﻃﺮﻕ ﻟﺘﺤﻮﻳﻞ ﺍﻟﻤﻜﻮﻧﺎﺕ ﻗﻠﻴﻠﺔ ﺍﻟﻔﺎﺋﺪﺓ ﺇﻟﻰ ﺗﻠﻚ ﺍﻟﺘﻲ ﺗﺤﻈﻰ ﺑﻄﻠﺐ ﺃﻛﺒﺮ . ﻭﺗﻨﺪﺭﺝ ﻫﺬﻩ ﺍﻟﻄﺮﻕ ﺗﺤﺖ ﻣﺠﻤﻮﻋﺘﻴﻦ ﺭﺋﻴﺴﻴﺘﻴﻦ :<br />1- ﻋﻤﻠﻴﺎﺕ ﺍﻟﺘﻜﺴﻴﺮ <br />2- ﻋﻤﻠﻴﺎﺕ ﺍﻟﺪﻣﺞ.<br /><br /> ﻭﺗﻤﻜّﻦ ﻣﺜﻞ ﻫﺬﻩ ﺍﻟﻌﻤﻠﻴﺎﺕ ﻣﻦ ﺇﻧﺘﺎﺝ ﺣﻮﺍﻟﻲ ﻧﺼﻒ ﺑﺮﻣﻴﻞ ﻣﻦ ﺍﻟﺒﺘﺮﻭﻝ ﻣﻦ ﻛﻞ ﺑﺮﻣﻴﻞ ﻣﻦ ﺍﻟﺰﻳﺖ ﺍﻟﺨﺎﻡ . <br />ﻋﻤﻠﻴﺎﺕ ﺍﻟﺘﻜﺴﻴﺮ ﺗﺤﻮﻝ ﺍﻟﻤﻜﻮﻧﺎﺕ ﺍﻟﺜﻘﻴﻠﺔ ﺇﻟﻰ ﻣﻜﻮﻧﺎﺕ ﺃﺧﻒ، ﻣﺜﻞ ﺍﻟﺒﺘﺮﻭﻝ ﺑﺼﻮﺭﺓ ﺭﺋﻴﺴﻴﺔ . ﻭﻻ ﺗﺰﻳﺪ ﻫﺬﻩ ﺍﻟﻌﻤﻠﻴﺎﺕ ﻛﻤﻴﺔ ﺍﻟﺒﺘﺮﻭﻝ ﺍﻟﻨﺎﺗﺞ ﻣﻦ ﺍﻟﺰﻳﺖ ﻓﺤﺴﺐ، ﻭﺇﻧﻤﺎ ﺗﺤﺴﻦ ﻧﻮﻋﻴﺘﻪ ﺃﻳﻀَﺎ . ﻓﻠﻠﺒﺘﺮﻭﻝ ﺍﻟﻤﻨﺘﺞ ﺑﺎﻟﺘﻜﺴﻴﺮ ﻋﺪﺩ ﺃﻭﻛﺘﺎﻥ ﺃﻛﺒﺮ ﻣﻤﺎ ﻟﻠﻤﻨﺘﺞ ﺑﺎﻟﺘﻤﺮﻳﺮ ﺍﻟﻤﺒﺎﺷﺮ. ﻭﻋﺪﺩ ﺍﻷﻭﻛﺘﺎﻥ ﻣﻘﻴﺎﺱ ﻟﻤﺪﻯ ﺳﻼﺳﺔ ﺍﺣﺘﺮﺍﻕ ﺍﻟﻮﻗﻮﺩ ﺩﺍﺧﻞ ﺍﻟﻤﺤﺮﻙ. ﺍﻧﻈﺮ : ﻋﺪﺩ ﺍﻷﻭﻛﺘﺎﻥ . <br />ﻫﻨﺎﻙ ﻧﻮﻋﺎﻥ ﺭﺋﻴﺴﻴﺎﻥ ﻣﻦ ﻋﻤﻠﻴﺎﺕ ﺍﻟﺘﻜﺴﻴﺮ : ﺍﻟﺘﻜﺴﻴﺮ ﺍﻟﺤﺮﺍﺭﻱ ﻭﺍﻟﺘﻜﺴﻴﺮ ﺑﺎﻟﻌﺎﻣﻞ ﺍﻟﺤﻔﺎﺯ.<br />ﺗﻌﺮﺽ ﺍﻟﻤﻜﻮﻧﺎﺕ ﺍﻟﺜﻘﻴﻠﺔ ﻓﻲ ﺍﻟﺘﻜﺴﻴﺮ ﺍﻟﺤﺮﺍﺭﻱ ﺇﻟﻰ ﺩﺭﺟﺔ ﺣﺮﺍﺭﺓ ﻣﻜﺜﻔﺔ، ﻭﺿﻐﻂ ﻋﺎﻝٍ ﻣﻦ ﺃﺟﻞ ﺇﺿﻌﺎﻑ ﺍﻟﺮﻭﺍﺑﻂ ﺍﻟﺘﻲ ﺗﻤﺴﻚ ﺍﻟﺠﺰﻳﺌﺎﺕ ﺍﻟﻜﺒﻴﺮﺓ ﻭﺍﻟﻤﻌﻘﺪﺓ ﺑﺒﻌﻀﻬﺎ . ﻭﺗﻔﻜﻚ ﺍﻟﺤﺮﺍﺭﺓ ﻭﺍﻟﻀﻐﻂ ﻫﺬﻩ ﺍﻟﺠﺰﻳﺌﺎﺕ ﺇﻟﻰ ﺟﺰﻳﺌﺎﺕ ﺃﺑﺴﻂ، ﻭﻫﻲ ﺍﻟﺘﻲ ﺗﺸﻜﻞ ﺍﻷﺟﺰﺍﺀ ﺍﻟﺨﻔﻴﻔﺔ . ﻓﻲ ﺍﻟﺘﻜﺴﻴﺮ ﺑﺎﻟﻌﺎﻣﻞ ﺍﻟﺤﻔﺎﺯ، ﻳﺴﺘﺨﺪﻡ ﻋﺎﻣﻞ ﻣﺴﺎﻋﺪ ﻟﺘﻌﺠﻴﻞ ﻋﻤﻠﻴﺔ ﺍﻟﺘﻜﺴﻴﺮ ﺍﻟﺤﺮﺍﺭﻱ. ﻭﺍﻟﻌﺎﻣﻞ ﺍﻟﺤﻔﺎﺯ ﻣﺎﺩﺓ ﺗﺒﺪﺃ ﺑﻬﺎ ﺍﻟﺘﻔﺎﻋﻼﺕ ﺍﻟﻜﻴﻤﻴﺎﺋﻴﺔ ﺃﻭ ﺗﺴﺮﻋﻬﺎ ﺩﻭﻥ ﺃﻥ ﻳﻄﺮﺃ ﻋﻠﻴﻬﺎ ﺗﻐﻴﻴﺮ ﻓﻲ ﺃﺛﻨﺎﺀ ﺍﻟﺘﻔﺎﻋﻞ . ﻭﻓﻲ ﻫﺬﺍ ﺍﻟﻨﻤﻂ ﻣﻦ ﺍﻟﺘﻜﺴﻴﺮ، ﺗُﺴَّﺨﻦ ﺍﻟﻤﻜﻮﻧﺎﺕ، ﺛﻢ ﺗﻤﺮﺭ ﻋﻠﻰ ﻣﻌﺎﺩﻥ ﺗﺪﻋﻰ ﺍﻟﺰﻳﻮﻟﻴﺘﺎﺕ، ﻭﻫﻲ ﺃﻧﻮﺍﻉ ﻣﻌﻴﻨﺔ ﻣﻦ ﺍﻟﻄﻴﻦ، ﺃﻭ ﻋﻮﺍﻣﻞ ﺣﻔﺎﺯﺓ ﺃﺧﺮﻯ. ﻭﺗﺆﺩﻱ ﺍﻟﺤﺮﺍﺭﺓ ﻭﻓﻌﻞ ﺍﻟﺤﻔﺎﺯ ﻣﻌًﺎ ﺇﻟﻰ ﺗﻜﺴﺮ ﺍﻷﺟﺰﺍﺀ ﺍﻟﺜﻘﻴﻠﺔ ﺇﻟﻰ ﻣﻜﻮﻧﺎﺕ ﺃﺧﻒ . ﻭﺍﻟﺘﻜﺴﻴﺮ ﺑﺎﻟﻌﺎﻣﻞ ﺍﻟﺤﻔﺎﺯ ﺃﻛﺜﺮ ﺷﻴﻮﻋًﺎ ﻣﻦ ﺍﻟﺘﻜﺴﻴﺮ ﺍﻟﺤﺮﺍﺭﻱ، ﻷ ﻧﻪ ﻳﺘﻄﻠﺐ ﺿﻐﻄًﺎ ﺃﻗﻞ، ﻭﻳﻨﺘﺞ ﺑﺘﺮﻭﻻ ﺫﺍ ﻋﺪﺩ ﺃﻭﻛﺘﺎﻥ ﺃﻛﺒﺮ . ﻭﻗﺪ ﻳﻀﺎﻑ ﺍﻟﻬﻴﺪﺭﻭﺟﻴﻦ ﺇﻟﻰ ﺍﻷﺟﺰﺍﺀ ﺃﺛﻨﺎﺀ ﺍﻟﺘﻜﺴﻴﺮ . ﻭﻳﺰﻳﺪ ﻫﺬﺍ ﺍﻹﺟﺮﺍﺀ، ﺍﻟﺬﻱ ﻳُﺪﻋﻰ ﺍﻟﻬﺪﺭﺟﺔ ﻣﻦ ﻛﻤﻴﺔ ﺍﻟﻤﻨﺘﺠﺎﺕ ﺍﻟﻤﻔﻴﺪﺓ.<br />ﻋﻤﻠﻴﺎﺕ ﺍﻟﺪﻣﺞ ﺗﻔﻌﻞ ﻋﻜﺲ ﻣﺎ ﻳﻔﻌﻠﻪ ﺍﻟﺘﻜﺴﻴﺮ؛ ﺇﺫ ﺗﺪﻣﺞ ﺃﻭ ﺗﻌﻴﺪ ﺗﺮﺗﻴﺐ ﺍﻟﻬﻴﺪﺭﻭﻛﺮﺑﻮﻧﺎﺕ ﺍﻟﻐﺎﺯﻳﺔ ﺍﻟﺒﺴﻴﻄﺔ ﻟﺘﻜﻮﻥ ﻣﻜﻮﻧﺎﺕ ﺃﻛﺜﺮ ﺗﻌﻘﻴﺪًﺍ . ﻭﻧﺘﻴﺠﺔ ﻟﺬﻟﻚ، ﺗُﺤﻮَّﻝ ﺍﻟﻜﺜﻴﺮ ﻣﻦ ﺍﻟﻐﺎﺯﺍﺕ ﺍﻟﻨﺎﺗﺠﺔ ﻣﻦ ﺍﻟﺘﻘﻄﻴﺮ ﻭﺍﻟﺘﻜﺴﻴﺮ ﺇﻟﻰ ﺃﻧﻮﺍﻉ ﻭﻗﻮﺩ ﺳﺎﺋﻠﺔ ﻋﺎﻟﻴﺔ ﺍﻷﻭﻛﺘﺎﻥ ﻭﻛﻴﻤﻴﺎﺋﻴﺎﺕ ﺫﺍﺕ ﻗﻴﻤﺔ.<br /><br />ﻭﺗﺸﻤﻞ ﻋﻤﻠﻴﺎﺕ ﺍﻟﺪﻣﺞ ﺍﻟﺮﺋﻴﺴﻴﺔ ﺍﻟﺒﻠﻤﺮﺓ ﻭﺍﻷﻟْﻜﻠﺔ ﻭﺇﻋﺎﺩﺓ ﺍﻟﺘﺸﻜﻴﻞ. ﺗﺨﻀﻊ ﺍﻟﻐﺎﺯﺍﺕ ﻓﻲ ﺍﻟﺒﻠﻤﺮﺓ ﺇﻟﻰ ﺍﻟﺤﺮﺍﺭﺓ ﻭﺍﻟﻀﻐﻂ ﻓﻲ ﻭﺟﻮﺩ ﻋﺎﻣﻞ ﺣﻔﺎﺯ . ﻓﺘﺘﺤﺪ ﺍﻟﺠﺰﻳﺌﺎﺕ ﺍﻟﻬﻴﺪﺭﻭﻛﺮﺑﻮﻧﻴﺔ ﻣﻜﻮﻧﺔ ﺟﺰﻳﺌﺎﺕ ﺃﻛﺒﺮ ﺗﺴﻤﻰ ﺍﻟﺒﻮﻟﻴﻤﺮﺍﺕ . ﻭﺍﻟﺒﻮﻟﻴﻤﺮﺍﺕ ﻣﻜﻮﻧﺎﺕ ﺟﻮﻫﺮﻳﺔ ﻓﻲ<br />ﺍﻟﺒﺘﺮﻭﻝ ﻋﺎﻟﻲ ﺍﻷﻭﻛﺘﺎﻥ. ﻭﺍﻷﻟﻜﻠﺔ ﺷﺒﻴﻬﺔ ﺑﺎﻟﺒﻠﻤﺮﺓ ﺇﺫ ﺗﻨﺘﺞ ﻣﻜﻮﻧًﺎ ﻳﺪﻋﻰ ﺍﻷﻟﻜﻴﻼﺕ ﺍﻟﺬﻱ ﻳﺴﺘﺨﺪﻡ ﻓﻲ ﻛﻞ ﻣﻦ ﺍﻟﺒﺘﺮﻭﻝ، ﻭﻭﻗﻮﺩ ﺍﻟﻄﻴﺮﺍﻥ . ﺃﻣﺎ ﻓﻲ ﺇﻋﺎﺩﺓ ﺍﻟﺘﺸﻜﻴﻞ ﻓﺘﻜﻮﻥ ﺟﺰﻳﺌﺎﺕ ﺍﻟﻐﺎﺯﺍﺕ ﻣﺠﻤﻮﻋﺎﺕ ﻫﻴﺪﺭﻭﻛﺮﺑﻮﻧﻴﺔ ﻣﺨﺘﻠﻔﺔ، ﺑﻌﺪ ﺗﻌﺮﺿﻬﺎ ﻟﻠﺤﺮﺍﺭﺓ ﻭﺍﻟﻌﺎﻣﻞ ﺍﻟﺤﻔﺎﺯ . ﻭﺗﻨﺘﺞ ﺇﻋﺎﺩﺓ ﺍﻟﺘﺸﻜﻴﻞ ﺃﻧﻮﺍﻉ ﻭﻗﻮﺩ ﻋﺎﻟﻴﺔ ﺍﻷﻭﻛﺘﺎﻥ ﺇﺿﺎﻓﺔ ﺇﻟﻰ ﺍﻟﻤﺮﻛﺒﺎﺕ ﺍﻷﺭﻭﻣﺎﺗﻴﺔ، ﻭﻫﻲ ﻛﻴﻤﻴﺎﺋﻴﺎﺕ ﺗﺴﺘﺨﺪﻡ ﻓﻲ ﺻﻨﻊ ﺍﻟﻤﺘﻔﺠﺮﺍﺕ، ﻭﺍﻟﻤﻄﺎﻁ ﺍﻻﺻﻄﻨﺎﻋﻲ، ﻭﺣﺎﻓﻈﺎﺕ ﺍﻟﻄﻌﺎﻡ، ﻭﻣﻨﺘﺠﺎﺕ ﺃﺧﺮﻯ ﻛﺜﻴﺮﺓ . ﺍﻟﻤﻌﺎﻟﺠﺔ ﺍﻟﻜﻴﻤﻴﺎﺋﻴﺔ. ﺗُﻌﺎﻟﺞ ﺟﻤﻴﻊ ﺍﻟﻤﻜﻮﻧﺎﺕ ﺗﻘﺮﻳﺒًﺎ ﻛﻴﻤﻴﺎﺋﻴًﺎ ﻗﺒﻞ ﺃﻥ ﺗُﺮﺳﻞ ﺇﻟﻰ ﺍﻟﻤﺴﺘﻬﻠﻜﻴﻦ . ﻭﺗﻌﺘﻤﺪ ﺍﻟﻤﻌﺎﻟﺠﺔ ﻋﻠﻰ ﻧﻮﻉ ﺍﻟﺰﻳﺖ ﺍﻟﺨﺎﻡ ﻭﻋﻠﻰ ﺍﻻﺳﺘﺨﺪﺍﻡ ﺍﻟﻤُﺰﻣﻊ ﻟﻠﻤﻨﺘﺠﺎﺕ ﺍﻟﻨﻔﻄﻴﺔ.<br />ﺗﻌﺎﻟﺞ ﻛﺜﻴﺮ ﻣﻦ ﺍﻟﻤﻜﻮﻧﺎﺕ ﻹﺯﺍﻟﺔ ﺍﻟﺸﻮﺍﺋﺐ . ﻭﺃﻛﺜﺮ ﺍﻟﺸﻮﺍﺋﺐ ﺷﻴﻮﻋًﺎ ﻫﻲ ﻣﺮﻛﺒﺎﺕ ﺍﻟﻜﺒﺮﻳﺖ ﺍﻟﺘﻲ ﺗﻠﺤﻖ ﺍﻟﻀﺮﺭ ﺑﺎﻟﻤﻌﺪﺍﺕ ﻭﺗﻠﻮﺙ ﺍﻟﻬﻮﺍﺀ ﻋﻨﺪ ﺣﺮﻗﻬﺎ. ﻭﺍﻟﻤﻌﺎﻟﺠﺔ ﺑﺎﻟﻬﻴﺪﺭﻭﺟﻴﻦ ﻃﺮﻳﻘﺔ ﺷﺎﺋﻌﺔ ﺍﻻﺳﺘﻌﻤﺎﻝ ﻹﺯﺍﻟﺔ ﻣﺮﻛﺒﺎﺕ ﺍﻟﻜﺒﺮﻳﺖ . ﺗُﺨْﻠﻂ ﺍﻟﻤﻜﻮﻧﺎﺕ ﻓﻲ ﻫﺬﻩ ﺍﻟﻄﺮﻳﻘﺔ ﺑﺎﻟﻬﻴﺪﺭﻭﺟﻴﻦ، ﻭﺗﺴﺨﻦ ﺛﻢ ﺗﻌﺮﺽ ﻟﻌﺎﻣﻞ ﺣﻔﺎﺯ ﺣﻴﺚ ﻳﺘﺤﺪ ﺍﻟﻜﺒﺮﻳﺖ ﺑﺎﻟﻬﻴﺪﺭﻭﺟﻴﻦ ﻣﻜﻮﻧًﺎ ﻛﺒﺮﻳﺘﻴﺪ ﺍﻟﻬﻴﺪﺭﻭﺟﻴﻦ. ﻭﻳُﺰﺍﻝ ﻛﺒﺮﻳﺘﻴﺪ ﺍﻟﻬﻴﺪﺭﻭﺟﻴﻦ ﻻﺣﻘًﺎ ﺑﺎﺳﺘﺨﺪﺍﻡ ﻣﺬﻳﺐ . ﻭﻳﺘﺤﺴﻦ ﺃﺩﺍﺀ ﺑﻌﺾ ﺍﻷﺟﺰﺍﺀ ﻋﻨﺪ ﻣﺰﺟﻬﺎ ﺃﻭ ﺩﻣﺠﻬﺎ ﻣﻊ ﻣﻮﺍﺩ ﺃﺧﺮﻯ . ﻓﺘﻤﺰﺝ ﺍﻟﻤﺼﺎﻓﻲ ﻣﺜﻼً<br />ﺯﻳﻮﺕ ﺗﺰﻟﻴﻖ ¸ﺗﺸﺤﻴﻢ • ﻣﺘﻨﻮﻋﺔ ﻟﻠﺤﺼﻮﻝ ﻋﻠﻰ ﺩﺭﺟﺎﺕ ﻣﺨﺘﻠﻔﺔ ﻣﻦ ﺍﻟﻠﺰﻭﺟﺔ (ﺍﻟﻘﻮﺍﻡ ). ﻭﻳُﻤﺰﺝ ﺍﻟﺒﺘﺮﻭﻝ ﺑﻜﻴﻤﻴﺎﺋﻴﺎﺕ ﺗُﺪﻋﻰ ﺍﻟﻤﻀﺎﻓﺎﺕ ﺗﺴﺎﻋﺪﻩ ﻋﻠﻰ ﺍﻻﺣﺘﺮﺍﻕ ﺑﺴﻼﺳﺔ ﺃﻛﺜﺮ، ﻛﻤﺎ ﺗﻌﻄﻴﻪ ﻣﻮﺍﺻﻔﺎﺕ ﺧﺎﺻﺔ ﺃﺧﺮﻯ.<br />……<br />

جامعة المستقبل

مؤسسة تعليمية تابعة لوزارة التعليم العالي والبحث العلمي في العراق

روابط مهمة

وزارة التعليم العالي

اللجنة التوجيهية

المدراء

الأكاديميون

الكادر التدريسي

الطلبة

أنظمة الدراسات

عملية التقييم

الهيكل التنظيمي

القواعد واللوائح

معلومات الخريجين

المواقع البحثية

Scopus

Research Gate

Google Scholar

ORCID

Web Of Science

مركز المساعدة

حول الجامعة

الكليات والأقسام

البوبات الألكترونية

دليل الجامعة

تواصل معنا

جامعة المستقبل - جميع الحقوق محفوظة ©2025